|
КОМПЛЕКТНИ
РАЗПРЕДЕЛИТЕЛНИ
УСТРОЙСТВА (КРУ)
Комплектните
разпределителни устройства /КРУ/ са предназначени да приемат и
разпределят електрическата енергия с честота 50Hz и номинално напрежение
6,10 и 20 кV.
Изпълняват се в два варианта:
- за закрит
монтаж: КРУ тип К2-03-У3
КРУ 2-20
КРУ тип К4-01-ТIII
КРУ тип К20-10НIII
- за открит
монтаж: КРУ тип К3-02-У1
КРУ тип К3-03-У1
КРУ – НГ тип К3-09-У1
Нормалната работа на
разпределителните устройства се гарантира при следните експлоатационни
условия:
|
Експлоатационни условия |
КРУ
закрит
монтаж |
КРУ
открит
монтаж |
|
Максимална температура
- Продължителна
(средна за денонощие)
- Кратковременна
(най-висока за денонощие) |
+ 35 °С
+ 40 °С |
+35 °С
+ 40 °С |
|
Минимална температура |
- 5 °С |
- 40 °С |
|
Относителна влажност на
въздуха |
80 % |
80 % |
|
Надморска височина не
повече от |
1000 м |
1000 м |
Не
са пригодени за работа в: взриво и пожаробезопасна срада, химически
агресивна среда, при обилно запрашаване и при установки с чести
комутационни операции.
Комплектните
разпределителни устройства отговарят на изискванията на БДС 9829-72,
ГОСТ 14693-77 и IEC 298.
КОМПЛЕКТНО
РАЗПРЕДЕЛИТЕЛНО
УСТРОЙСТВО (КРУ) ЗА
ЗАКРИТ МОНТАЖ
тип К2-03-У3
ТЕХНИЧЕСКИ ДАННИ
|
ПОКАЗАТЕЛИ |
МЯРКА |
К2-03-У3 |
|
Номинално напрежение |
kV |
6, 10 |
|
Максимално работно
напрежение |
kV |
7,2; 12 |
|
Номинален ток |
А |
630;1250; 2000 |
|
Номинален ток на
изключване |
кА |
20 |
|
Ток на термична
устойчивост t=3s |
кА еff |
20 |
|
Ток на динамична
устойчивост |
kAmax |
51 |
|
Оперативно напрежение |
V |
220V/50Hz
220;110;24V= |
|
Система на сборните шини |
|
единична |
|
Вид на входовете/изводите |
|
въздушен
кабелен |
|
Управление |
|
местно, дистанционно |
|
Обслужване |
|
двустранно |
|
Габаритни размери
- Ширина
- Дълбочина
- Височина |
mm
mm
mm |
902
1662
2270 |
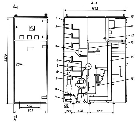
Общ вид и разрез на КРУ
тип К2-03-У3

|
1.
Корпус
2.
Сборни шини
3.
Контактна система
4.
Главни шини
5.
Ръчно-пружинно задвижване
6.
Токов трансформатор
7.
Подпорен изолатор
8.
Заземителен нож
9.
Трансформатор защитен тип ТСЗ
10. Клеморед
11. Релейна
апаратура
12. Лампа
13. Горна
завеса
14. Количка
15. Долна
завеса |
КОМПЛЕКТНО
РАЗПРЕДЕЛИТЕЛНО
УСТРОЙСТВО (КРУ) ЗА
ЗАКРИТ МОНТАЖ
тип
К2-20
ТЕХНИЧЕСКИ ДАННИ
|
ПОКАЗАТЕЛИ |
МЯРКА |
К2-20 |
|
Номинално напрежение |
kV |
20 |
|
Максимално работно
напрежение |
kV |
24 |
|
Номинален ток |
А |
630;1000; |
|
Номинален ток на
изключване |
кА |
20 |
|
Ток на термична
устойчивост t=3s |
кА еff |
20 |
|
Ток на динамична
устойчивост |
kAmax |
20 |
|
Оперативно напрежение |
V |
220V/50Hz
220;110;24V= |
|
Система на сборните шини |
|
единична |
|
Вид на входовете/изводите |
|
кабелен
кабелен |
|
Управление |
|
местно + дистанционно |
|
Обслужване |
|
двустранно |
|
Габаритни размери
- Ширина
- Дълбочина
- Височина |
mm
mm
mm |
1000
1780
2188 |
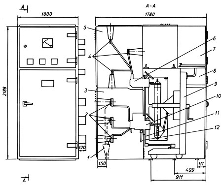
Общ вид и разрез на КРУ
тип К2-20

|
1. Кабелен
извод
2. Шинни
изводи
3. Камера
на изводите
4. Сборни
шини
5. Камера
на сборните шини
6. Горна
контактна система
7. Релеен
отсек
8. Камера
на прекъсвача
9.
Подвижна количка
10. Токов
трансформатор
11. Изолационна
завеса
12. Заземителни
ножове |
КОМПЛЕКТНО
РАЗПРЕДЕЛИТЕЛНО
УСТРОЙСТВО (КРУ) - НГ
ЗА ОТКРИТ МОНТАЖ
тип
К3-09-У1
ТЕХНИЧЕСКИ ДАННИ
|
ПОКАЗАТЕЛИ |
МЯРКА |
К3-09-У1 |
|
Номинално напрежение |
kV |
6, 10 |
|
Максимално работно
напрежение |
kV |
7,2; 12 |
|
Номинален ток на сборните
шини |
А |
1000;1600; 2000 |
|
Номинален ток на кабината |
А |
630; 1000; 1600 |
|
Номинален изключвателен
ток на прекъсвача |
кА |
20; 31,5 |
|
Ток на термична
устойчивост при t=3s |
кА еff |
20; 31,5 |
|
Ток на динамична
устойчивост |
kAmax |
51; 81 |
|
Оперативно напрежение |
V |
110, 220V/50Hz
110; 220= |
|
Система на сборните шини |
|
единична |
|
Вид на входовете/изводите |
|
кабелни
въздушни |
|
Управление |
|
местно, дистанционно |
|
Обслужване |
|
двустранно |
|
Степен на защита |
|
IP 34 |
Общ вид на КРУ - НГ
тип К3-09-У1

КОМПЛЕКТНО
РАЗПРЕДЕЛИТЕЛНО
УСТРОЙСТВО (КРУ) ЗА
ОТКРИТ МОНТАЖ
тип
К3-03-У1
ТЕХНИЧЕСКИ
ДАННИ
|
ПОКАЗАТЕЛИ |
МЯРКА |
К3-03-У1 |
|
Номинално напрежение |
kV |
6, 10 |
|
Максимално работно
напрежение |
kV |
7,2; 12 |
|
Номинален ток |
А |
630 |
|
Номинален ток на
изключване |
кА |
12,5 |
|
Ток на термична
устойчивост t=3s |
кА еff |
12,5 |
|
Ток на динамична
устойчивост |
kAmax |
32 |
|
Оперативно напрежение |
V |
220V/50Hz |
|
Система на сборните шини |
|
единична |
|
Вид на входовете/изводите |
|
въздушен
въздушен |
|
Управление |
|
|
|
Обслужване |
|
двустранно |
|
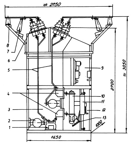
Габаритни размери
- Ширина
- Дълбочина
- Височина |
mm
mm
mm |
1000
1650
2700 |

|
1. Токов
трансформатор
2. Напреженов
трансформатор
3. Отсек
вход – извод
4. Контактна
система
5. Съединителни
шини
6. Изолатор
7. Разрядник
8. Изолатор
опорен
9. Релеен
шкаф
10.
Прекъсвач
11.
Моторно задвижване
12.
Отсек прекъсвач
13.
Нагревател |
|